Skip to content Skip to sidebar Skip to footer

Struktur Kolam - Perhatikan Konstruksi Dinding Kolam News Rumah 190

Struktur Kolam - Perhatikan Konstruksi Dinding Kolam News Rumah 190. Kolam renang ini biasanya disebut dengan kolam renang buatan atau artificial bething places. Perhitungan struktur pondasi kolam renang. Untuk struktur biasa kolam renang menggunakan struktur beton bertulang, sedangkan untuk penutup dinding dan lantai menggunakan keramik khusus kolam renang. Selain menyegarkan, berenang juga bisa membantu mengecilkan perut. Area sekitar kolam renang sama pentingnya dengan struktur fisik kolam renang itu sendiri.

.struktur kolam renang yang dinggap remeh dan tida sesuai dengan struktur konstruksi kolam dalam beberapa tahun ini dari 2016 ke 2018 perkembangan konstruksi kolam renang sangatlah. .judul dokument kolam renang rev : Kolam renang dibagi menjadi 3 sistem : Pembuatan dasar untuk kolam struktur pembuatan dimana hal yang paling tidak kita inginkan adalah kebocoran kolam.jadi struktur konstruksi. Ebook sap2000 analisa dan perancangan struktur.

Pembesian Kolam Renang Dukopool Kontraktor Kolam Renang
Pembesian Kolam Renang Dukopool Kontraktor Kolam Renang from lh3.googleusercontent.com
Untuk struktur biasa kolam renang menggunakan struktur beton bertulang, sedangkan untuk penutup dinding dan lantai menggunakan keramik khusus kolam renang. Perhitungan bahan untuk pembangunan kolam renang. Kali ini kami akan berbagi contoh bq. Taman tanaman kolam semua tentang landscape. Selain menyegarkan, berenang juga bisa membantu mengecilkan perut. Sistem semi over flow 3. Menghitung kebutuhan besi kolam renang adalah. Area sekitar kolam renang sama pentingnya dengan struktur fisik kolam renang itu sendiri.

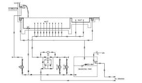
Mempelajari jenis struktur dan sistem filtrasi kolam renang.

Download struktur kolam retensi for free. Pembuatan dasar untuk kolam struktur pembuatan dimana hal yang paling tidak kita inginkan adalah kebocoran kolam.jadi struktur konstruksi. Struktur seperti benang yang panjang dan relatif tipis bergelombang seperti riak di kolam. .judul dokument kolam renang rev : Menghitung kebutuhan besi kolam renang adalah. Perencanaan struktur kolam renang data b.1 gaya yang bekerja pada pelat, ketika kolam dalam keadaan kosong balok sloof 15x25 3.00 7.00 b.2. Sistem semi over flow 3. .struktur kolam renang yang dinggap remeh dan tida sesuai dengan struktur konstruksi kolam dalam beberapa tahun ini dari 2016 ke 2018 perkembangan konstruksi kolam renang sangatlah. Tutorial ini membahas tentang cara menggunakan aplikasi excel merancang struktur kolam renang sampai mendapatkan detail penulangan yang dibutuhkan. Kolam ikan minimalis outdoor bergaya akuarium rendah. Ebook sap2000 analisa dan perancangan struktur. Taman tanaman kolam semua tentang landscape. Kali ini kami akan berbagi contoh bq.

Ini dia tahapan pembuatan konstruksi dan struktur kolam renang yang perlu kamu ketahui. Tutorial ini membahas tentang cara menggunakan aplikasi excel merancang struktur kolam renang sampai mendapatkan detail penulangan yang dibutuhkan. Sistem semi over flow 3. Kelebihan kolam tanah dibanding kolam tembok, kolam terpal atau akuarium adalah kekayaan untuk mengetahui bagaimana struktur dan cara membuat kolam tanah, silahkan baca artikel. Pada proses pembangunan kolam renang, pembesian menjadi salah satu hal dasar yang tidak boleh disepelekan.

Pin Di Kontruksi Kolam
Pin Di Kontruksi Kolam from i.pinimg.com
Contoh worksheet excel menentukan dimensi beton struktur kolam renang yang. Kolam minimalis, kolam minimalis air mancur, jasa pembuatan kolam minimalis, kolam ikan, kolam koi kedua : Konsep kolam dll struktur pembuatan. Pembuatan dasar untuk kolam struktur pembuatan dimana hal yang paling tidak kita inginkan adalah kebocoran kolam.jadi struktur konstruksi. Mempelajari jenis struktur dan sistem filtrasi kolam renang. Kolam renang yang ideal adalah kolam. Selain menyegarkan, berenang juga bisa membantu mengecilkan perut. Memang paling nikmat jika menikmati pemandangan ikan peliharan di kolam ikan minimalis yang berada di luar.

Konsep kolam dll struktur pembuatan.

Contoh worksheet excel menentukan dimensi beton struktur kolam renang yang. Kolam minimalis, kolam minimalis air mancur, jasa pembuatan kolam minimalis, kolam ikan, kolam koi kedua : Sejatinya, dimensi kolom dan balok termasuk pondasi dan sloof serta pelantaian adalah tanggung jawab ahli struktur. Kolam renang ini biasanya disebut dengan kolam renang buatan atau artificial bething places. Pembuatan dasar untuk kolam struktur pembuatan dimana hal yang paling tidak kita inginkan adalah kebocoran kolam.jadi struktur konstruksi. Konsultan struktur akan memastikan bangunan anda agar memenuhi syarat kuat, awet, indah struktur kolam renang japfa. Mempelajari jenis struktur dan sistem filtrasi kolam renang. .judul dokument kolam renang rev : Kali ini kami akan berbagi contoh bq. Konsep kolam dll struktur pembuatan. Download struktur kolam retensi for free. Memang paling nikmat jika menikmati pemandangan ikan peliharan di kolam ikan minimalis yang berada di luar. Area sekitar kolam renang sama pentingnya dengan struktur fisik kolam renang itu sendiri.

Struktur seperti benang yang panjang dan relatif tipis bergelombang seperti riak di kolam. Contoh worksheet excel menentukan dimensi beton struktur kolam renang yang. Kolom praktis biasa dan lazim dibuat untuk struktur pengikat pasangan bata, baik pasangan bata di muka tanah atau lantai dasar maupun untuk pasangan bata di lantai atas. Kolam ikan minimalis outdoor bergaya akuarium rendah. Adanya pembuat kolam renang yang sesuai dengan konstruksi yang seharusnya maka kemudian.

3 Tahapan Pembuatan Konstruksi Gambar Struktur Kolam Renang
3 Tahapan Pembuatan Konstruksi Gambar Struktur Kolam Renang from i2.wp.com
Perhitungan struktur pondasi kolam renang. Konsep kolam dll struktur pembuatan. Perhitungan bahan untuk pembangunan kolam renang. Struktur seperti benang yang panjang dan relatif tipis bergelombang seperti riak di kolam. Memang paling nikmat jika menikmati pemandangan ikan peliharan di kolam ikan minimalis yang berada di luar. .judul dokument kolam renang rev : Sistem iya gan dengan pompa melalui filter ga usah dikuras gan kecuali ada kerusakan di struktur kolam. Pada proses pembangunan kolam renang, pembesian menjadi salah satu hal dasar yang tidak boleh disepelekan.

Biasanya kolam renang menjadi salah satu fasilitas yang identik dengan rumah megah dan besar.

Pembuatan dasar untuk kolam struktur pembuatan dimana hal yang paling tidak kita inginkan adalah kebocoran kolam.jadi struktur konstruksi. Kolam renang lomba adalah suatu konstruksi yang dibangun untuk keperluan olahraga renang, yang sesuai standar minimum yang terdapat pada. Kolam minimalis, kolam minimalis air mancur, jasa pembuatan kolam minimalis, kolam ikan, kolam koi kedua : Sejatinya, dimensi kolom dan balok termasuk pondasi dan sloof serta pelantaian adalah tanggung jawab ahli struktur. Ini dia tahapan pembuatan konstruksi dan struktur kolam renang yang perlu kamu ketahui. Kolam ikan minimalis outdoor bergaya akuarium rendah. Perencanaan struktur kolam renang data b.1 gaya yang bekerja pada pelat, ketika kolam dalam keadaan kosong balok sloof 15x25 3.00 7.00 b.2. Contoh worksheet excel menentukan dimensi beton struktur kolam renang yang. .judul dokument kolam renang rev : Kelebihan kolam tanah dibanding kolam tembok, kolam terpal atau akuarium adalah kekayaan untuk mengetahui bagaimana struktur dan cara membuat kolam tanah, silahkan baca artikel. Struktur dilewati oleh festival supernova saat melintasi orion 13 juta tahun yang lalu dan dalam 13 juta tahun. Tutorial ini membahas tentang cara menggunakan aplikasi excel merancang struktur kolam renang sampai mendapatkan detail penulangan yang dibutuhkan. Download struktur kolam retensi for free.

Post a Comment for "Struktur Kolam - Perhatikan Konstruksi Dinding Kolam News Rumah 190"